Hallo Ihr Technik-Profis!
Mich nervt, dass man zum Öffnen des Daches immer die Handbremse ziehen muß. Ich weiss auch, dass das der TÜV so möchte.
Kann ich (technischer Laie) auf einfachem Weg diese Sperre beseitigen? Ich habe früher mal hier gelesen, dass manche das gemacht haben.
Kann mir jemand helfen?
Gruß Klaus
Dach öffnen ohne Handbremse
-
-
Hallo
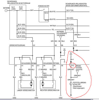
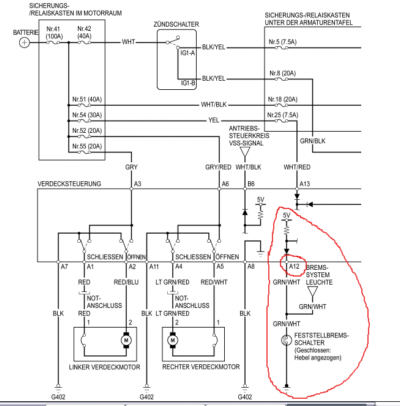
Wenn ich das richtig sehe, mußt du den Kontackt A12 einfach direkt mit Masse verbinden.
MfG
Karsten -
Hi
Hier noch zwei Hilfen:
Der Einbauort des Steuergerätes:
Hier die ansicht der Stecker:
Ich hoffe das ich dir Helfen konnte.
Mfg
Karsten
PS: Habe ich jedoch selber nich probiert. Es könnte die Handbremsleuchte aufleuchten. -
Hi Klaus,
wenns nicht mehr ist
Bau die Mittelkonsole aus und überbrücke einfach den Schaltkontakt der Handbremse. Ist ganz einfach. Der liegt direkt unter dem Hebel, kann man gar nicht übersehen.
Ich hab den schon lange mit einem kleinen Schalter überbrückt.
Der einzige Nachteil ist, daß die Kontrollleuchte für die Handbremse im Armaturenbrett leuchtet, wenn der Schalter an ist
Da hast du mich auf eine Idee gebracht !!!!!!!!!!!!!!!!Evtl. könnte man den Roof Schalter mit der Kontrollleuchte koppeln. Müßte eigentlich gehen. Muß ich mal ausprobieren, das wär die beste Lösung. Danke für den Denkanstoß
Vorteil ist man kann das Dach auch bei niedrigen Geschwindigkeiten (ca. 5km/h) öffnen und schließen, also beim Rollen in / aus der Garage.
hubbs -
Hubert denk aber auch daran das der Verdeckschaltkreis
auch an den Tacho gekoppelt ist also nicht funktioniert
wenn Du fährst.
Sonst könnte man ja auch die Handbremse nur ganz leicht
anziehen und das Verdeck öffnen. -
also bei mir Leuchtet die Handbremse schon in der Ersten einrastung, und dann geht auch schon das Dach runter.
Es ist aber keine bremswirkung zu Spüren.
Es geht nur nicht wenn er Vorwärts Rollt, es funzt nur wenn ich Rückwärts fahre.
Modell 2001 -
ja ich denke auch, das größere "hinderniss" ist das tachosignal"
die Handbremse lässt sich ja leicht umgehen.
Joe -
Hallo Jungs,
habe heute früh schon gebastelt und den ersten Tip von Karsten (Masse an A12) ausprobiert.
Geht ganz einfach, hat auch funktioniert, aber die Handbremskontrolllampe leuchtet jetzt immer. Dies ist ja auch beim Tip von Hubert (Handbremse überbrücken) so.
Das aber stört mich doch sehr. Gibt es keinen anderen Weg?
Gruß
Klaus -
Hier war doch mal jemand im alten Forum, der die Verdecksteuerung so bearbeitet hat, daß man bis 30 km/h öffnen konnte.
Mir fällt der Namen nicht ein. Soviel ich weiß ist er jetzt in England wohnhaft und nicht mehr hier im Forum vertreten.
War auch nur ganz kurz hier im Forum. War ein Elektronikbastler.
Ich hoffe nur, daß das kein Flamer war, nach dem Motto Ich hab das und das geschafft und bei Rückfragen niente.
Ich komm nicht auf den Namen, aber ich weiß wer das weiß
Melde mich wieder
klaus_b
nervende Anzeige ?
drum hab ich ja nen Schalter drin, damit schalt ich die Bremskontrollanzeige während der Fahrt wieder aus.
hubbs -
Ich weiß jetzt wie es gemacht wird
mail an klaus ist raus !!!
hubbs -
dann bitte auch per mail an mich,
thanks
Joe -
schon unterwegs !!!
hubbs -
Hallo
Bitte auch an mich, bitte bitte
MfG
Karsten -
Die Idee das Dach ohne Handbremse betätigen zu können ist nicht schlecht. Aber ob ich den Griff zur Handbremse machen muss oder einen Schalter umlegen und ungekehrt ist doch der gleiche Aufwand

Warum sollte ich dafür noch basteln... -
Hallo,
bitte mail auch an mich Hubbs
Danke Uwe -
Ist doch egal die Handbremse ziehen zu müssen oder nicht, oder täusche ich mich???
Habe neulich einmal bei langsamen ausrollen die Handbremse ganz leicht gezogen und versucht den Roof-Schalter zu betätigen, aber so lange der Tacho nicht NULL zeigte rührte sich gar nichts.
Das Dach bewegt sich erst dann, wenn im S2K keine Fahrt mehr drin ist, daher macht's doch wenig Sinn die Handbremse zu überbrücken, oder habe ich da ein Verständnisproblem???


-
S2kler basteln halt gerne, auch wenn der Nutzen nur gering ist
Ob ich jetzt die Bügel löse und die Handbremse ziehe oder aber die Bügel löse und einen Hebel umlege....ist eigentlich egal...
Ihr seid schon Spielkinder
-
Mail bitte auch an mich!!!
Danke Hubbs.
-
hier könnt ihr euch das PDF runterladen
In der PDF Datei findest du die Belegung der
Verdecksteuerung. Davon benötigst
du nur die Steckerbelegung zur Orientierung.
Im Stecker A in der Kammer 12 Kabelfarbe grün/Weiß (A12 GRN/WHT) ist die
Erkennung für die Handbremse. Den musst du
auftrennen, das Ende Richtung Auto isolieren und weglegen. Da Ende Richtung
Steuergerät mit Masse
Stecker A Kammer 8 Schwarz (A8 BLK) verbinden (Abzweigverbinder). Dann geht
das Verdeck schonmal ohne Handbremse.
Im Stecker B Kammer 6 weiß/schwarz (B6 WHT/BLK)ist der Eingang für das
Geschwindigkeitssignal. Dieses nur vom
Steuergerät trennen und isoliert weglegen. Danach geht das Verdeck immer.
Gruß
hubbs
gruß Joe -
schickt mir bite eine EMail mit eurer EMail adresse, damit ich euch den pdf Anhang mitschicken kann, das geht hier im Forum nicht.
zum Schalter umlegen
klar solange man den Geschwindigkeitssensor nicht überbrückt bringt das relativ wenig
.
Ich hab die Handbramse halt dauerhaft überbrückt und kann mit dem Schalter die Warnlampe ausschalten.
Bei mir funktioniert das aber schon bis ca. 5 km/h.
Wenn man natürlich den Geschwindigkeitssensor überbrückt hat man kein Problem mehr
.
Ist eigentlich auch kein Risiko dabei, wer fährt schon bei hohen Tempi mit entriegeltem Verdeck.... und kommt dann auch noch zufällig auf den Knopf....und merkt das nicht bis die Fenster unten sind...????
Sinnvoller wär für mich aber immer noch die Fensterhebersteuerung mit dem Verdeck zu koppeln, da ist aber offensichtlich noch nichts definitives rausgekommen. Der Thread ist wohl gestorben
hubbs -


