Hallo,
ich bin auf der Suche nach den Pin-Belegungen im S2000 für Radio und auch die Steuerung durch die Lenkradfernbedienung.
Gibt es das irgendwo nachzulesen?
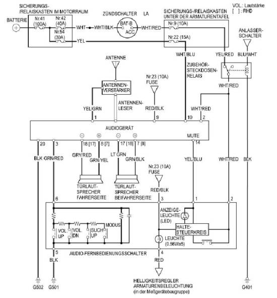
Belegung Radio und Lenkradfernbedienung
-
-
Vielleich hilft Dir das:
-
danke erstmal...
aber mal grundsätzlich... gibt es denn Anschlussadapter, die den HONDA-seitigen Stecker am Radio auf DIN-Standard bringen?
Habe sämltiche mir bekannte Teilehändler kontaktiert... ohne Erfolg.
Irgendwie haben die Leute, die Ihr Radio getauscht haben ja auch einen Adapter auf ISO-Standard benötigt, oder? -
dj97 schrieb am Mon, 06 June 2005 14:12
danke erstmal...
aber mal grundsätzlich... gibt es denn Anschlussadapter, die den HONDA-seitigen Stecker am Radio auf DIN-Standard bringen?
Habe sämltiche mir bekannte Teilehändler kontaktiert... ohne Erfolg.
Irgendwie haben die Leute, die Ihr Radio getauscht haben ja auch einen Adapter auf ISO-Standard benötigt, oder?
Nix ISO-Standard
Wenn Du z.B. eine Alpine-Headunit kaufst, brauchst Du von Alpine den "Honda-Auto-auf-Alpine-Radio-Stecker"
-
das habe ich mir fast gedacht... aber für z.B. Blaupunkt gibt es diesen Stecker nicht für den S2000 - ich werde dann wohl nicht umherkommen selbst etwas zu konfektionieren...
-
honda-auf-iso-standard
habe ich beim Media Markt im Regal gefunden
-
dj97 schrieb am Mon, 06 June 2005 14:59
... aber für z.B. Blaupunkt gibt es diesen Stecker nicht für den S2000 ...
Sicher? Kann ich mir kaum vorstellen!
-
@qp
Honda auf ISO-Standard ist auch nicht das Problem... aber Honda S2000 auf ISO-Standard. Für (fast) alle Honda Modelle gibt es diese Adapter (welche unterschiedliche Stecker für die Fahrzeugseite haben) nur für den S2000 habe ich nichts gefunden.
Bin selbst Blaupunkt Händler und war auch verwundert, dass ich in meinen Zubehörlisten nichts fand. Ein Anruf bei Blaupunkt techn. Händlerbetreuung bestätigte den Verdacht, dass es für den S2000 von Blaupunkt diesen Stecker nicht gibt...
Ich habe auch schon (fast) alle anderen Honda-Modelle mit dem Stecker des S2000 verglichen und konnte nicht wirklich parallelen feststellen...
Aber ich fahr gern mal in den Media-Markt... auch wenn es die Konkurenz is *lach* -
Hmmm... soweit ich mich erinnern kann, war's ein Adapter alle-Honda-Modelle-nach-199x-auf-ISO
oder so ähnlich. Auf alle Fälle kein S2000 Spezialteil. Vielleicht erspart dir diese Anmerkung den Gang zur Konkurrenz.
Und... glaube mir, zu diesem Halsabschneider Media-irgendwas gehe ich auch äusserst ungern. -
Hi,
ich hatte so einen Adapter auch aus dem Media-Markt.
Grüße
Ray -
ich hab das Radio noch nicht "gezogen" um dahinterzuschauen... hab ihn erst seit letzten samstag... aber der Stecker so wie in der Abbildung hier ->
schaut genau so aus?
hab grad nochmal ein bild von dem angebotenen adapter eingestellt... der schaut aber absolut nicht aus wie der, der im S2000 verbaut sein soll... -> honda_ak.jpg
der "honda2_ak.jpg" könnte es eventuelle von der abbildung (radioschacht) her passen... -
hi,
hab ihn grad hier rumliegen,
Modell 2003
schaut so aus:
Hab letzte Woche ein JVC (samt Utopia
)rein mit dem Adapter vom Media Markt.
Passt einwandfrei. War glaub ich was mit alle Honda ab 99
Ausgenommen natürlich die Fernbedienung. Aber da gibts ja vielleicht auch mal jrgendwas. Die Hoffnung stirb zuletzt
Gruß,
Bernd -
was is das "weisse" rechts?
-
Gute Frage, da war nix drin.
Denk mal das dürfte für den CD-Wechsler was sein

Gruß,
Bernd


